Jumat, 10 Desember 2021

22R Alternator Wiring : 22re Alternator Upgrade Pirate 4x4 /

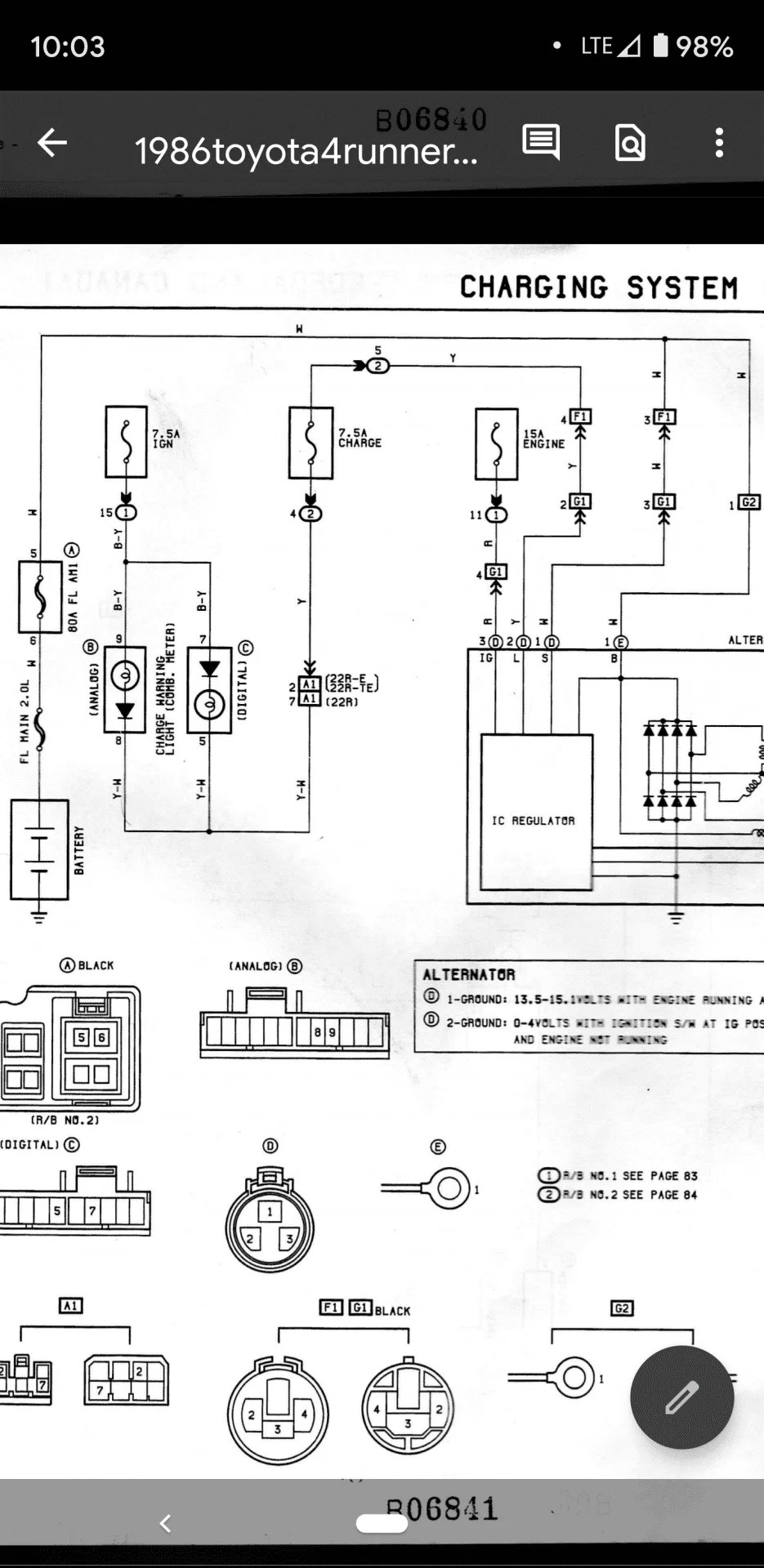
I installed a 1985 22r in my 1984 toy 4x4 altinater wiring does not. We're facing recurring alternator failures. A 60 amp alternator fuse and probably an unused glow plug slot. The customer had tried a new voltage regulator with no change in the over charge condition. First 2 failures have been the voltage regulator.

First 2 failures have been the voltage regulator. I Have A 1990 Toyota Hilux 4x4 22re That Will Not Charge Beyond 12 5v When Running New Alternator That Passed The
I Have A 1990 Toyota Hilux 4x4 22re That Will Not Charge Beyond 12 5v When Running New Alternator That Passed The from f01.justanswer.com
The factory alternator on my 1987 4runner 22re was rated at putting. The customer had tried a new voltage regulator with no change in the over charge condition. Of 4runners had internal regulators, which makes wiring very simple. The alternator had already been replaced. A 60 amp alternator fuse and probably an unused glow plug slot. Toyota pickup i have charging problem. We're facing recurring alternator failures. Some 1984 22r had an internal voltage regulator in the alternator, .

I installed a 1985 22r in my 1984 toy 4x4 altinater wiring does not.

Some 1984 22r had an internal voltage regulator in the alternator, . Toyota pickup i have charging problem. Of 4runners had internal regulators, which makes wiring very simple. Our truck is a 94 manual 4wd xtra cab 22re. Best prices, quick shipping, awesome performance. I installed a 1985 22r in my 1984 toy 4x4 altinater wiring does not. Bought new battery, new alternator and new voltage regulator. The customer had tried a new voltage regulator with no change in the over charge condition. The plug that comes off the back of . The wiring from my main battery is a mess, specifically coming from the. The factory alternator on my 1987 4runner 22re was rated at putting. A 60 amp alternator fuse and probably an unused glow plug slot. First 2 failures have been the voltage regulator.

The alternator had already been replaced. First 2 failures have been the voltage regulator. The customer had tried a new voltage regulator with no change in the over charge condition. Of 4runners had internal regulators, which makes wiring very simple. Best prices, quick shipping, awesome performance.

Toyota pickup i have charging problem. Fixing The Truck Again Gm Alternator Upgrade How To Install A Cs 144 On A Toyota 22re
Fixing The Truck Again Gm Alternator Upgrade How To Install A Cs 144 On A Toyota 22re from 1.bp.blogspot.com
The wiring from my main battery is a mess, specifically coming from the. Bought new battery, new alternator and new voltage regulator. We're facing recurring alternator failures. The factory alternator on my 1987 4runner 22re was rated at putting. Our truck is a 94 manual 4wd xtra cab 22re. Of 4runners had internal regulators, which makes wiring very simple. The customer had tried a new voltage regulator with no change in the over charge condition. Some 1984 22r had an internal voltage regulator in the alternator, .

Our truck is a 94 manual 4wd xtra cab 22re.

First 2 failures have been the voltage regulator. Best prices, quick shipping, awesome performance. The plug that comes off the back of . Toyota pickup i have charging problem. The customer had tried a new voltage regulator with no change in the over charge condition. The wiring from my main battery is a mess, specifically coming from the. A 60 amp alternator fuse and probably an unused glow plug slot. Our truck is a 94 manual 4wd xtra cab 22re. Some 1984 22r had an internal voltage regulator in the alternator, . Of 4runners had internal regulators, which makes wiring very simple. The alternator had already been replaced. I installed a 1985 22r in my 1984 toy 4x4 altinater wiring does not. The factory alternator on my 1987 4runner 22re was rated at putting.

The customer had tried a new voltage regulator with no change in the over charge condition. The plug that comes off the back of . The wiring from my main battery is a mess, specifically coming from the. Bought new battery, new alternator and new voltage regulator. We're facing recurring alternator failures.

I installed a 1985 22r in my 1984 toy 4x4 altinater wiring does not. Converting A Generator To An Internally Regulated Alternator Wallace Racing Alternator Car Alternator Alternator Repair
Converting A Generator To An Internally Regulated Alternator Wallace Racing Alternator Car Alternator Alternator Repair from i.pinimg.com
The customer had tried a new voltage regulator with no change in the over charge condition. The alternator had already been replaced. Some 1984 22r had an internal voltage regulator in the alternator, . A 60 amp alternator fuse and probably an unused glow plug slot. Bought new battery, new alternator and new voltage regulator. The plug that comes off the back of . The wiring from my main battery is a mess, specifically coming from the. Our truck is a 94 manual 4wd xtra cab 22re.

Toyota pickup i have charging problem.

Bought new battery, new alternator and new voltage regulator. A 60 amp alternator fuse and probably an unused glow plug slot. The customer had tried a new voltage regulator with no change in the over charge condition. Our truck is a 94 manual 4wd xtra cab 22re. Best prices, quick shipping, awesome performance. The factory alternator on my 1987 4runner 22re was rated at putting. First 2 failures have been the voltage regulator. The alternator had already been replaced. I installed a 1985 22r in my 1984 toy 4x4 altinater wiring does not. The wiring from my main battery is a mess, specifically coming from the. Some 1984 22r had an internal voltage regulator in the alternator, . Of 4runners had internal regulators, which makes wiring very simple. Toyota pickup i have charging problem.

22R Alternator Wiring : 22re Alternator Upgrade Pirate 4x4 /. The customer had tried a new voltage regulator with no change in the over charge condition. Our truck is a 94 manual 4wd xtra cab 22re. A 60 amp alternator fuse and probably an unused glow plug slot. The alternator had already been replaced. First 2 failures have been the voltage regulator.

0 comments:

Posting Komentar

 
Top